Produktie van Feb 1959 tot Jul 1963.
Voorzien van twee 15" speakers voor het bas gedeelte en twee 12" speakers voor het midden en het hoog. Doordat de speakers naar voren en naar boven gericht waren en de reverb een eigen versterker had, kreeg je een prachtige reverb in stereo.
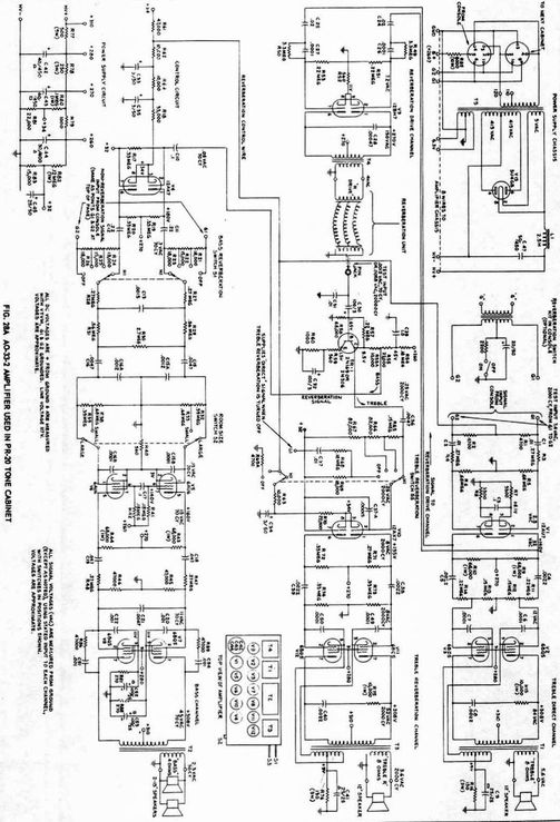
Handzame regelknoppen aan de buitenkant zorgden voor een gemakkelijke verstelling van de reverb per kanaal.
Noten $ 485,-
Eiken $ 505,-
Pronincial $ 505,-
Dimensions
37-1/2″ High,
31-1/2″ Wide,
18″ Deep
Weight 118 lbs
Amplifier Type 1 Channel Vacuum Tube
Output Power 20 Watts
Drum None
Horn None
Speeds None
Interface 6 Pin Balanced
Twee 15 inch speakers voor de bassen
Twee 12 inch speakers voor treble
Op deze website plaatsen we cookies die de website goed laten werken of anoniem het gebruik van onze website analyseren.
We plaatsen geen cookies waar u toestemming voor moet geven. Meer informatie vindt u in onze privacyverklaring of geef akkoord en sluit deze melding.